Keşfedin, Öğrenin ve Paylaşın
Evrim Ağacı'nda Aradığın Her Şeye Ulaşabilirsin!
Paylaşım Yap
2,500 ATP Ödüllü Soru: 3 boyutlu bir nesne 2 boyutlu bir şeye müdahale edebilir mi edebilirse bu neden ve nasıl gerçekleşir? Hemen cevapla! 1,000 ATP Ödüllü Soru: CRISPR Teknolojisi hakkında ne düşünüyorsunuz? Hemen cevapla!
Keşfet
Akış
İçerikler
Gündem
Gönderiler
Avrupa
Memeli
Coğrafya
Balıklar
Kadın Doğum
Renk
Protein
Patojen
Değişim
İnsan Sağlığı
Deniz
Meteor
Kertenkele
Bilim Tarihi
Hominidae
Elektrokimya
Toprak
Beslenme Biçimi
Astrofotoğrafçılık
Kaygı
Bilgisayar
Mikrop
Yıl
Doğa Gözlemleri
Hastalık Yayılımı
Aklımdan Geçen
Komünite Seç
Aklımdan Geçen
Fark Ettim ki...
Bugün Öğrendim ki...
İşe Yarar İpucu
Bilim Haberleri
Hikaye Fikri
Video Konu Önerisi
Başlık
Kafana takılan neler var?
Güncel Bilim Haberleri
Bağlantı
Ekle
Soru Sor
Stiller
Kurallar
Komünite Kuralları
Bu komünite, aklınızdan geçen düşünceleri Evrim Ağacı ailesiyle paylaşabilmeniz içindir. Yapacağınız paylaşımlar Evrim Ağacı'nın kurallarına tabidir. Ayrıca bu komünitenin ek kurallarına da uymanız gerekmektedir.
1
Bilim kimliğinizi önceleyin.
Evrim Ağacı bir bilim platformudur. Dolayısıyla aklınızdan geçen her şeyden ziyade, bilim veya yaşamla ilgili olabilecek düşüncelerinizle ilgileniyoruz.
2
Propaganda ve baskı amaçlı kullanmayın.
Herkesin aklından her şey geçebilir; fakat bu platformun amacı, insanların belli ideolojiler için propaganda yapmaları veya başkaları üzerinde baskı kurma amacıyla geliştirilmemiştir. Paylaştığınız fikirlerin değer kattığından emin olun.
3
Gerilim yaratmayın.
Gerilim, tersleme, tahrik, taciz, alay, dedikodu, trollük, vurdumduymazlık, duyarsızlık, ırkçılık, bağnazlık, nefret söylemi, azınlıklara saldırı, fanatizm, holiganlık, sloganlar yasaktır.
4
Değer katın; hassas konulardan ve öznel yoruma açık alanlardan uzak durun.
Bu komünitenin amacı okurlara hayatla ilgili keyifli farkındalıklar yaşatabilmektir. Din, politika, spor, aktüel konular gibi anlık tepkilere neden olabilecek konulardaki tespitlerden kaçının. Ayrıca aklınızdan geçenlerin Türkiye’deki bilim komünitesine değer katması beklenmektedir.
5
Cevap hakkı doğurmayın.
Aklınızdan geçenlerin bu platformda bulunmuyor olabilecek kişilere cevap hakkı doğurmadığından emin olun.
Size Özel
Makaleler
Rastgele Soru
Ece Müker
Ece Müker
625.2K UP
26 Ekim 2022
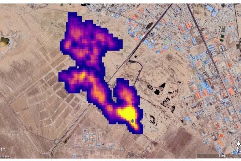
Bilim insanları, tozun iklimi nasıl etkilediğini incelemek için tasarlanmış bir araç kullanarak dünya çapında 50'den fazla metan yayan sıcak nokta belirlediler; bu, güçlü sera gazıyla mücadeleye yardımcı olabilecek bir gelişme. NASA Salı günü yaptığı açıklamada Orta Asya, Orta Doğu ve güneybatı Amerika Birleşik Devletleri'nde 50'den fazla metan "süper yayıcı" tespit ettiğini söyledi.
Bu gönderi Evrim Ağacı tarafından öne çıkarılmıştır.
0
0 Yorum
  • Şikayet Et
  • Mantık Hatası
0
  • Paylaş
  • Alıntıla
  • Alıntıları Göster
Gündem
Güncel Bilim Haberleri
Ece Müker
Ece Müker
625.2K UP
1 gün önce
Harvard Üniversitesi’nden David Reich ve Ali Akbari liderliğindeki araştırmacıların Nature dergisinde (16 Nisan 2026) yayımladığı devasa çalışma, insan evriminin tarım devrimiyle birlikte duraksadığına dair yaygın inanışı çürüttü. Yaklaşık 16.000 antik insan kalıntısı ve 6.000 modern bireyin DNA’sını analiz eden ekip, son 10.000 yılda Batı Avrasya popülasyonlarında evrimin sadece devam etmekle kalmadığını, aynı zamanda hızlandığını kanıtladı.

Çalışma, doğal seçilimin doğrudan etkilediği tam 479 genetik varyant belirledi. Bu, daha önce sadece 21 varyantın (yetişkinlerde süt sindirimi gibi) bilindiği bu alan için devrim niteliğinde bir artış anlamına geliyor.

Araştırma, kızıl saç ve açık tenle ilişkili genlerin 10.000 yıldır aktif olarak seçildiğini gösteriyor. Bilim insanları bunun, güneş ışığının az olduğu kuzey bölgelerinde tarıma geçilmesiyle (ve beslenmedeki vitamin kaynaklarının değişmesiyle) D vitamini sentezini artırmak için geliştirilen bir hayatta kalma avantajı olduğunu belirtiyor.

Çölyak hastalığı riskini artıran genlerin son 4.000 yılda artması ve tüberküloz riskini artıran TYK2 geninin bir dönem yükselip sonra düşmesi, evrimin ilginç "pazarlıklarını" ortaya koyuyor. Bu riskli genlerin, geçmişteki belirli salgın hastalıklara karşı koruma sağladığı için yaygınlaşmış olabileceği düşünülüyor.

Avcı-toplayıcı dönemde kıtlığa karşı avantaj sağlayan yüksek vücut yağı genlerinin, gıdanın daha istikrarlı hale geldiği tarım toplumlarında "negatif seçilime" uğrayarak azalmaya başladığı görüldü.

Veriler; kellik, diyabet ve romatoid artrit riskini düşüren varyantların modern tarihimizde giderek daha yaygın hale geldiğini gösteriyor.

Gelişmiş hesaplama teknikleri sayesinde "evrimi gerçek zamanlı izlememize" olanak tanıyan bu çalışma, modern biyolojimizi şekillendiren güçlerin nerede ve ne zaman devreye girdiğini net bir şekilde ortaya koyuyor. Evrimsel süreçlerin sadece binlerce yıl önce tamamlanmış bir hikaye değil, bugün bile biyolojimizi sessizce yöneten aktif bir mekanizma olduğu bir kez daha teyit edilmiş oldu.

112 görüntülenme
Bu gönderi Evrim Ağacı tarafından öne çıkarılmıştır.
6
0 Yorum
  • Şikayet Et
  • Mantık Hatası
0
  • Paylaş
  • Alıntıla
  • Alıntıları Göster
Ece Müker
Ece Müker
625.2K UP
1 gün önce
Monthly Notices of the Royal Astronomical Society dergisinde yayımlanan yeni bir çalışma, Dünya’dan yaklaşık 500 milyon ışık yılı uzaklıktaki Markarian 501 (Mrk 501) galaksisinin merkezinde, birbirinin etrafında dönen iki süper kütleli kara delik olduğunu ortaya koydu. Astronomlar, bu iki dev nesnenin yaklaşık 100 yıl içinde çarpışarak birleşeceğini öngörüyor.

Araştırmanın öne çıkan detayları şunlardır:

Gizli Jetin Keşfi: Daha önce tek bir "blazar" (aktif galaksi çekirdeği) olduğu düşünülen nesnenin, 83 farklı radyo teleskop veri setinin incelenmesiyle aslında iki ayrı jet püskürttüğü anlaşıldı. Bu jetlerin her birinin, Güneş'in kütlesinin 100 milyon ile 1 milyar katı büyüklüğündeki süper kütleli kara delikler tarafından beslendiği düşünülüyor.

Kozmik Dans ve Einstein Halkası: İki kara deliğin her 121 günde bir birbirinin etrafında tam tur attığı ve aralarındaki mesafenin astronomik ölçekte oldukça yakın olduğu (Dünya-Güneş mesafesinin 250 ila 540 katı) saptandı. Haziran 2022'de gerçekleşen bir hizalanma sırasında, öndeki kara deliğin kütleçekimi arkadaki jetin ışığını bükerek bir "Einstein Halkası" oluşturdu. Bu kütleçekimsel merceklenme olayı, ikili sistem teorisini destekleyen en güçlü kanıtlardan biri oldu.

Dünya’dan Hissedilecek Etki: Bu iki devasa kütle birleştiğinde, evrenin dokusunda (uzay-zaman) şimdiye kadar gözlemlenenlerden çok daha güçlü kütleçekimsel dalgalar yayacak. Bu dalgalar Dünya’daki hassas dedektörler tarafından yakalanabilecek ve kara delik birleşmelerinin fiziğine dair benzersiz bilgiler sunacak.

Bilim insanları, bu "kozmik dansın" bir yüzyıldan kısa bir sürede devasa bir çarpışmayla sonuçlanmasını ve geriye tek bir devasa kara deliğin kalmasını bekliyor. Bu keşif, galaksi merkezlerindeki devlerin nasıl büyüdüğünü ve evrildiğini anlamak adına kritik bir adım olarak görülüyor.

87 görüntülenme
Bu gönderi Evrim Ağacı tarafından öne çıkarılmıştır.
4
0 Yorum
  • Şikayet Et
  • Mantık Hatası
0
  • Paylaş
  • Alıntıla
  • Alıntıları Göster
Ece Müker
Ece Müker
625.2K UP
2 gün önce
Mars’ın kuzey düzlüklerinde bir okyanus olduğu fikri uzun süredir tartışılıyor. Ancak daha önce "kıyı şeridi" olduğu iddia edilen yapıların yüksekliklerinin birbirini tutmaması (kilometrelerce sapma göstermesi), bu teoriye karşı en büyük argümandı. Bu yeni çalışma, bakış açımızı tamamen değiştiriyor.

1. Dünya’dan Bir Ders: Okyanusun Gerçek İmzası

Araştırmacılar, Dünya üzerindeki okyanusların en belirgin topografik işaretinin ince bir kıyı şeridi değil, kıtasal sahanlık adı verilen geniş ve düz bir kuşak olduğunu saptadı. Dünya’da bu sahanlıklar -410 m ile -15 m arasında, çok düşük eğimli ve düz alanlar olarak kendini gösteriyor.

2. Mars'taki Kayıp Sahanlık

Dünya’daki bu "düzlük" analizini Mars topografyasına uygulayan ekip, -1.800 m ile -3.800 m yükseklikler arasında gezegeni çevreleyen, alışılmadık derecede düz bir kuşak keşfetti. Bu alanın, Mars’ın antik okyanusunun kıtasal sahanlığı olduğu düşünülüyor.

3. Destekleyici Kanıtlar

Bu düz kuşağın bir okyanus sahanlığı olduğu teorisi sadece topografya ile değil, diğer verilerle de destekleniyor:

Nehir Deltaları: Daha önce tespit edilen nehir deltaları tam olarak bu sahanlık kuşağının üst sınırında bitiyor.

Zhurong Verileri: Çin'in Zhurong keşif aracının Utopia Planitia'da bulduğu tek yönlü çökel katmanları, Dünya'daki kıyı birikintileriyle büyük benzerlik gösteriyor.

Mineraller: Bu bölgede yaygın olarak bulunan killi katmanlar ve tortul kayaçlar, uzun süreli su varlığına işaret ediyor.

Sonuç ve Gelecek Görevler

Çalışma, Mars okyanusu tartışmasındaki "yükseklik sapması" sorununu çözüyor; çünkü sahanlıklar, milyonlarca yıl süren deniz seviyesi değişimlerini ve tektonik hareketleri bünyesinde toplayan geniş alanlardır. Bu keşif, 2030'da Oxia Planum'a inecek olan Rosalind Franklin roverı için de hedef bölgeyi netleştirmiş oldu.

Mars’ın bir zamanlar okyanuslarla kaplı olduğu fikri, artık sadece bir tahmin değil, topografik olarak haritalandırılmış bir gerçeklik olma yolunda ilerliyor.

163 görüntülenme
Bu gönderi Evrim Ağacı tarafından öne çıkarılmıştır.
4
0 Yorum
  • Şikayet Et
  • Mantık Hatası
0
  • Paylaş
  • Alıntıla
  • Alıntıları Göster
Ece Müker
Ece Müker
625.2K UP
2 gün önce
Nature dergisinde (15 Nisan 2026) yayımlanan kapsamlı bir çalışma, antik DNA verilerini kullanarak Batı Avrasya’daki insan popülasyonlarının son 10.000 yıl içindeki genetik değişimlerini mercek altına aldı. David Reich ve ekibi tarafından yürütülen araştırma, evrimsel biyolojideki bazı köklü kabulleri sarsacak nitelikte.

Yaygın Yönlü Seçilim: Daha önce insan evriminde nadir olduğu düşünülen "yönlü seçilimin" (belirli bir genin hayatta kalma avantajı nedeniyle frekansının sürekli artması), son 10 bin yılda yüzlerce gen varyantı üzerinde etkili olduğu kanıtlandı.

Değişen Özellikler: Araştırmacılar, modern toplumlardaki karşılıkları üzerinden şu genetik eğilimleri saptadı:

Vücut Yağı: Genetik olarak vücut yağı oranında azalma eğilimi.

Şizofreni: Şizofreni riskini artıran genetik varyasyonlarda düşüş.

Bilişsel Performans: Eğitim başarısı ve bilişsel yeteneklerle ilişkili gen gruplarında artış.

Devasa Veri Seti: Çalışma, 10.016'sı yeni olmak üzere toplam 15.836 antik bireyin genetik verisini analiz ederek bu alandaki en büyük çalışmalardan biri oldu.

Yöntemsel Yenilik: Ekip, göçler veya nüfus değişimlerinden kaynaklanan genetik kaymaları, gerçek "doğal seçilim" süreçlerinden ayırt edebilen yeni bir analiz yöntemi geliştirdi.

141 görüntülenme
Bu gönderi Evrim Ağacı tarafından öne çıkarılmıştır.
7
0 Yorum
  • Şikayet Et
  • Mantık Hatası
0
  • Paylaş
  • Alıntıla
  • Alıntıları Göster
Ece Müker
Ece Müker
625.2K UP
3 gün önce
NASA’nın bütçe planlaması, keşif hırsı ile bilimsel araştırmalar arasında bir "çekişme" noktasına gelmiş durumda. Haberin öne çıkan noktaları şunlar:

Kesinti Teklifi: Trump yönetimi, 2027 bütçe çerçevesinde NASA harcamalarında %23'lük bir kesinti öngörüyor. Bu plan, Ay’a iniş hedeflerini (Artemis) desteklerken bilimsel misyonların bütçesini ciddi oranda kısmayı hedefliyor.

Kongre’den Tepki: NASA harcamalarını denetleyen alt komitenin başkanı Senatör Jerry Moran, sadece keşif projelerine odaklanıp bilim misyonlarını "budamanın" büyük bir hata olacağını belirtti. Moran, bütçeyi 2026 seviyelerinde (yaklaşık 24,4 milyar dolar) tutmayı hedefliyor.

İsaacman’ın Savunması: NASA yöneticisi Jared Isaacman, bütçe kısıtlamalarına rağmen hedeflere ulaşmak için kaynakların yeterli olduğunu savunurken; Moran, Ay üssü gibi devasa projelerin daha fazla kaynağa ihtiyaç duyabileceği konusunda uyarıyor.

Geçmişin Tekrarı: Benzer bir bütçe savaşı 2026'da da yaşanmış, yönetim kesinti istemiş ancak Kongre bu kesintileri geri çevirerek ajansa ihtiyaç duyduğu fonu sağlamıştı.

216 görüntülenme
Bu gönderi Evrim Ağacı tarafından öne çıkarılmıştır.
5
1 Yorum
  • Şikayet Et
  • Mantık Hatası
0
  • Paylaş
  • Alıntıla
  • Alıntıları Göster
Daha Fazla İçerik Göster
Popüler Yazılar
30 gün
90 gün
1 yıl
Evrim Ağacı'na Destek Ol

Evrim Ağacı'nın %100 okur destekli bir bilim platformu olduğunu biliyor muydunuz? Evrim Ağacı'nın maddi destekçileri arasına katılarak Türkiye'de bilimin yayılmasına güç katın.

Evrim Ağacı'nı Takip Et!
Keşfet
Ara
Yakında
Sohbet
Agora

Bize Ulaşın

ve seni takip ediyor
Türkiye'deki bilimseverlerin buluşma noktasına hoşgeldiniz!

Göster

Şifremi unuttum Üyelik Aktivasyonu

Göster

Şifrenizi mi unuttunuz? Lütfen e-posta adresinizi giriniz. E-posta adresinize şifrenizi sıfırlamak için bir bağlantı gönderilecektir.

Geri dön

Eğer aktivasyon kodunu almadıysanız lütfen e-posta adresinizi giriniz. Üyeliğinizi aktive etmek için e-posta adresinize bir bağlantı gönderilecektir.

Geri dön

Close
"Evrim yasalarını keşfetmek de, fizik veya kimya yasalarını keşfetmek gibidir: Bir tahminde bulunmayı mümkün kılacak kadar genelleme yapabilecek bir gözlem peşindesinizdir."
Matt Cartmill
Kapak Görseli Seç
Videodan otomatik olarak çıkartılan karelerden birini seçin.
Kareler yükleniyor…
Videoyu kaydırarak istediğiniz kareyi seçin.
0:00 / 0:00
Kendi kapak görselinizi yükleyin. Görsel otomatik olarak kırpılacaktır.
Görseli sürükleyin veya tıklayın PNG, JPG veya WEBP (Maks. 10MB)